如何正確選用無線模塊天線
在萬物互聯的大趨勢下,無線通信模塊成為了各類電子設備中不可或缺的一部分,而模塊的通信質量很大程度上取決于天線設計是否合理。本文介紹了如何選擇合適的天線并發揮出天線最佳的性能。
隨著技術的進步,為了節省研發周期,不少廠商都推出各種各樣的成品天線。然而如果工程師選擇不當,不僅起不到應有的效果,反而會浪費很多時間與成本在排查調試上,得不償失。本文將介紹常用的幾種天線并結合在工程中的實際使用經驗給出設計建議,以供大家參考。
接下來為大家介紹常用的天線種類:
(1) 板載PCB式天線:采用PCB蝕刻而成,成本低,但是性能有限,可調性好,可大批量用于藍牙、WiFi無線通信模塊。
(2) SMT貼片式:常用的有陶瓷天線,占用面積少,集成度高,容易更換,適用于對空間要求小的產品,但是該類型天線價格稍貴且帶寬偏小。
(3) 外置棒狀天線:性能好,無需調試,方便更換,增益高,適用于各種終端設備。
(4) FPC天線:通過饋線連接,安裝自由,增益高,通常可以使用背膠貼在機器非金屬外殼上,適用于性能要求高且外殼空間充足的產品上。

圖1 常見天線
天線的作用是將射頻信號輻射到自由空間,這時候選擇合適的天線對于傳輸距離就有很大的影響。天線對周圍環境很敏感,很多情況下會出現即使選擇了合適的天線,也達不到預期的效果。由于有些客戶對天線設計需要考慮的因素不清楚,這里我們給出在實際工程設計中的一些經驗,便于客戶更好地設計出自己的電路與PCB,增加項目的成功機會。
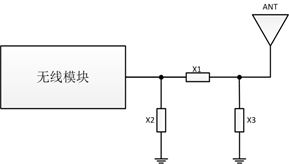
1、 匹配電路設計
在原理圖設計時,需要在天線與模塊射頻輸出管腳預留一個π型網絡。天線的阻抗受PCB的鋪地、天線的安裝以及周圍的金屬等因素影響,預留這個網絡是為了在天線嚴重偏離50歐姆阻抗時,將其匹配至50歐姆。
X1,X2,X3都是電抗元件,如果天線是標準的50歐姆阻抗,那么X2,X3可以不焊接,X1接220PF電容或者0歐姆電阻。在PCB設計時,這三個器件已經盡量靠近模塊的射頻輸出腳,并且連接的傳輸線短且直。匹配元件的周圍1.5mm區域內不要鋪地,以減少寄生參數對匹配電路的影響。

圖2 匹配電路
2、 微帶線設計
在PCB設計時,由于大部分的天線與模塊的輸出阻抗是50歐姆,為了盡量減少在傳輸過程中能量的反射,射頻輸出管腳到天線之間的PCB引線應為50歐姆的微帶線。常用的板材為FR4(介電常數4.2-4.6),根據經驗,當線寬約為微帶線距離參考層距離的2.2倍時,微帶線的特征阻抗約為50歐姆。具體設計時,建議使用微帶線阻抗控制工具(ADS、txline等)來計算,并通過實際調試來完成微帶線的設計。如下圖所示,微帶線下面的鋪地層必須是完整的地,在微帶線兩側需要多打接地過孔。

圖3 微帶線
3、 金屬對天線的影響
如果天線附近有金屬材料的物體時,金屬能反射電磁波,不但會影響天線的實際使用空間,增加天線的損耗電阻,降低輻射效率,而且導致天線輻射性能的惡化。在安裝天線時,要注意:
a:天線距離電池至少要有5mm;
b:天線距離屏蔽殼至少要有4mm;
c:在需要安裝外殼的場合,不要在外殼表面使用具有金屬成分的噴漆或者鍍層。
WM6201系列是ZLG致遠電子針對工業4.0領域推出的一款低功耗、高性能Wi-Fi模塊,產品采用博通無線方案設計,內置一顆Cortex-M4內核的處理器,主頻高達100MHz,無線遵循IEEE 802.11b/g/n協議,支持UART串口透明傳輸,用戶無需了解復雜的TCP/UDP及無線網絡協議,即可實現設備的快速聯網。
模塊經過系列權威射頻儀器的檢驗和認證,并采用超小的體積設計,使其更易于集成到各種智能設備中。

責任編輯:售電衡衡


