智能變電站測控裝置自動測試系統開發與應用
遼寧省送變電工程公司、南京能云電力科技有限公司、東南大學的研究人員竇會光、李俊慶、周宏軍等,在2017年第9期《電氣技術》雜志上撰文,針對智能變電站現場提高調試效率和工程質量,縮短調試工期的需求,提出一套自動測試系統,采用模塊接口標準化的設計思路,將測試過程分層分類,實現高效的閉環自動測試。
系統運用開放式結構,提供針對站內測控裝置測試方案的檢測方案管理系統,同時根據SCD、ICD、CID等模型文件提取裝置輸入輸出相關信息,智能生成被測測控裝置的總測試模板,測試完成后能自動形成標準格式的測試報告,極大的提高了工作的效率和可靠性。該系統已運用于多個現場測試,在應用中取得了良好的效果。
隨著智能變電站技術的成熟應用,智能變電站也逐漸由試點轉向常規化應用。智能變電站的實現建立在智能設備信息的數字化采集、網絡化通信和標準化共享等功能的基礎上,并遵循IEC61850標準的“三層兩網”構建變電站通信體系,這給不同廠家裝置采用同一套通訊模板完成全部測試帶來了可能[2]。同時隨著超高壓遠距離輸電以及大電網技術的出現,整個電力系統對變電站的可靠、高效運行提出了更高的要求。
但目前,站內測控裝置的測試環節仍然停留在傳統的方式下,特別是現場對點的工作存在量大繁瑣的特點,人工對點效率低且極易出錯。如果不進行技術改造,必然會影響我國電力系統的安全、穩定運行。
本文主要對數字測控裝置的智能化自動測試系統的開發與應用進行了深入研究,能實現在數字測控裝置、數字測試儀、監控后臺等應用層面建立統一的信息交換模型,高度利用了智能化二次設備之間的互操作性能[3-6]。
該系統主要采用模塊接口標準化的設計思路,提出了專門針對站內數字測控裝置的通用化、實用化的的高效率閉環自動測試方案,并采用開放式可擴展的結構,為不同種類的測控裝置的測試提供測控基礎模板庫、測控子模板庫。
該智能化自動測試系統能夠克服現場測控裝置測試中測試工作效率低、過分依賴人工、測試數據格式不統一等局限性,達到提高測試工作效率、降低人工干預要求以及規范數據格式的目的。
1 自動測試系統整體架構設計
本文根據長期以來各廠家測控裝置現場調試經驗,提煉出標準的自動測試流程和測試方法,總結出測控裝置的自動化測試系統必須滿足以下基本條件:測試流程規范化、系統各模塊接口標準化、測試的閉環性、測試報告格式的標準化以及測試系統必須具備良好的可擴展性等。
整體架構分別體現為硬件設計和軟件設計兩部分,硬件架構體現了測控裝置自動測試平臺的閉環自動測試硬件網絡環境布局,實現測試控制端與數字測試儀、數字測控裝置的測試鏈路的搭建[7-8]。
本測試系統硬件構成主要包括測試主機、交換機、數字測試儀、數字測控裝置(見圖1),在測試主機上安裝數字化智能自動測試系統軟件平臺,因此所有自動測試的控制均在測試主機上完成,測試主機與測試儀、數字測控裝置經由交換機形成閉環測試的通訊鏈路,數字測試儀和被測數字測控裝置之間通過光纖連接,其他回路通過電信號的網絡線連接。
圖1數字測控裝置自動測試平臺結構圖

2 自動測試系統的軟件架構
自動測試軟件系統是實現測控裝置自動測試的核心組成部分,軟件系統在設計上需要充分考慮如下幾點:1)支持與不同測試儀廠家測試儀的通訊,實現對測試儀的輸出的控制;2)支持與測控裝置的通訊,實現讀取并解析上送的動作報文、發出遙控命令、修改定值、投退壓板等;3)相同的測控裝置,在不同的變電站,測試內容可能不一樣,因此測試系統需要和描述整站設備數據模型信息的模型文件進行關聯。
綜合這三個方面的原因,軟件系統結構設計如下:
圖2 數字測控裝置自動測試系統軟件框架圖

2.1數字測試儀控制模塊設計
本自動測試系統的設計要求能驅動不同廠家的測試儀以適應不同應用場合的測控裝置的自動測試,為解決這一問題,對不同廠家的數字測試儀進行抽象分析,歸納出測試儀控制的通用方法,建立測試儀控制的標準化抽象方法和標準測試功能集合,形成測試儀接口的規范標準[9-11]。
根據測試儀接口規范標準設計測試儀控制模塊,模塊開放標準外部訪問接口函數供自動測試控制模塊調用,接口函數包括連接測試儀、斷開測試儀連接、開始測試、停止測試、獲取測試報告數據、獲取測試異常信息等函數。開始測試函數實現數字測控裝置的各項功能測試。測試儀控制模塊使用消息來通知自動測試控制模塊測試施加激勵量狀態的變化,如連機成功、開始測試、測試完成、測試異常信息上送等。
2.2 61850通訊模塊設計
要實現測控裝置的自動測試,必須與被測數字測控裝置進行直接通訊,因此設計61850通訊模塊。61850通訊模塊的功能設計如下:1)支持MMS規范,實現與數字測控裝置通訊;2)規范化外部程序訪問接口,實現不同程序對它的統一規范使用。
此接口包括讀寫訪問子模塊、信息查看子模塊。讀寫訪問子模塊包括定值、控制字、壓板等的讀取和修改、聯閉鎖信號的讀取和修改、測量值的讀取、裝置參數的讀取和修改;信息查看子模塊實現讀取被測數字測控裝置的各類SOE信息等。
自動測試模塊與61850通訊模塊的交互流程設計如下:
第一步:自動測試控制模塊發送通訊命令和通訊數據給61850通訊模塊;第二步:61850通訊模塊收到通訊命令和通訊數據后,與數字測控裝置進行通訊,執行通訊命令;第三步:通訊命令執行完畢,發送執行結果給自動測試控制模塊;第四步:自動測試控制模塊從模塊中讀取結果數據,根據結果數據進行結果判斷,填寫結果數據到報告模板中。
測試過程中如出現異常,自動測試控制模塊根據異常的嚴重程度自動進行測試流程的調整,比如將通訊命令重復執行、停止測試并發出提示信息等。
2.3 自動測試控制模塊設計
自動測試控制模塊是軟件系統的核心,自動測試控制模塊加載測控裝置的測試模板,根據模板定義的測試流程完成各項功能的測試。測試時的功能設計如下:
1)自動測試控制模塊調用測試儀控制模塊與數字測試儀通訊,施加激勵量給測控裝置,同時也可控制測試儀發布、訂閱GOOSE報文;2)自動測試控制模塊也能按照模板要求,控制61850通訊模塊完成與數字測控裝置的通訊;3)根據測試儀的測試結果和與測控裝置的通訊結果,綜合判斷測試是否合格,并填寫標準格式的測試報告。
2.4 裝置模板智能生成模塊設計
現場運行的測控裝置種類繁多,各種類的型號也有區別,相同型號的測控裝置在不同變電站的測試項目也不盡相同,因此要實現測控裝置的自動測試,必須解決這個問題,研究裝置模板智能生成的方法[12-14]。
裝置模板智能生成方法的原理設計為:根據整站模型文件中對應的測控裝置IED信息,生成裝置測試模板。裝置模板智能生成模塊由模型文件解析模塊、遙測模板智能生成模塊、遙信模板智能生成模塊、遙控模板智能生成模塊、其他功能模板智能生成模塊、裝置模板拼接模塊組成。
智能生成的工作流程設計如下:第一步:測試前由基礎模板編輯模塊編輯生成測控基礎測試功能模板庫、子模板庫;第二步:解析整站模型文件,提取測控裝置IED信息,智能分析IED信息,根據分析結果智能選擇對應的模塊并智能生成功能測試模板,最后通過拼接模塊生成整套測控裝置的總測試模板。
3 裝置測試模板智能生成技術設計
智能生成技術研究根據整站模型文件,生成測控裝置的測試模板,智能生成技術包括模型文件智能提取技術、遙測模板智能生成技術、遙信模板智能生成技術、遙控模板智能生成技術、其他功能模板智能生成技術、模板拼接技術等。
3.1 模型文件智能提取技術
模型文件解析模塊可以解析整站SCD文件,提取測控裝置相關聯的IED信息,保存為測控裝置信息文件(圖3),也可跟據連線信息直接解析對應IED的ICD、CID文件,從中提取本測控IED所需信息,保存為測控裝置信息文件。信息文件為W3C的XML格式,文件內容數據建模概要如下:
1)SVIN:記錄測控裝置的SV輸入信息,包括控制塊的MAC地址、APPID、SVID等信息;以及控制塊的通道詳細信息,包括通道的外部通道路徑、外部通道描述、內部通道路徑、內部通道描述等;
2)GOOSEIN:記錄測控裝置的GOOSE輸入信息,包括關聯的外部GOOSE輸出控制塊的MAC地址、APPID、所在IED名稱、數據集名稱、控制塊索引、GOOSE標識等;以及GOOSE通道信息,包括通道數據類型、外部路徑、外部信號描述、外部IED、內部路徑、內部信號描述等;
3)GOOSEOUT:記錄測控裝置的GOOSE輸出信息,包括控制塊的MAC地址、APPID、數據集名稱、控制塊索引、GOOSE標識等;以及虛端子的通道信息,包括內部通道描述、外部IED、外部端子地址、外部端子描述等;
4)數據模型:描述測控裝置的邏輯設備、數據集的詳細定義,以及各數據集的數據對象詳細定義。
測控裝置信息文件描述了與測試相關的全部信息,信息文件作為智能生成模塊的輸入,主要用于兩個方面:1)測試儀的IEC61850配置:映射測試儀接口的SV輸出、GOOSE訂閱和GOOSE發布;2)作為裝置測試模板智能生成的數據依據。
圖3 SCD文件智能提取框架圖

3.2遙測模板智能生成技術
測控裝置的遙測測試包括電壓、電流、頻率、功率等測試,不同的電壓、電流通道數量決定了不同的測試項目和報告格式。遙測模板智能生成技術框圖見圖4,遙測模板智能生成包括遙測模板庫的建立和遙測模板智能生成算法的設計兩個部分。
遙測模板庫的建立:根據不同測控裝置中遙測量電壓、電流數量的不同,遙測基礎模板庫包含了各種電壓通道類型、各種電流通道類型、功率因素、頻率等多個基礎測試模板。單個基礎測試模板實現了單類型的測控裝置相關測試功能的測試方法。
以4電壓通道遙測模板為例,模板定義的測試流程和測試項目為:1)遙測模板的數據接口:模板中用到的各測試量定義;2)測試前準備:讀取裝置參數、啟動遙測報告控制塊;3)功能測試:根據檢驗規范定義的各種額定值比例的測試項目,控制測試儀輸出對應值的測試量,讀取測控裝置遙測值進行結果判斷;4)測試恢復:停止遙測報告控制塊。
智能生成算法以及實現流程設計如下:1)智能分析測控裝置信息文件的SVIN信息數據,根據分析結果智能選擇對應的電壓通道數、電流通道數的基礎測試模板;2)智能分析SVIN信息數據和dsAin數據集中的數據,建立SVIN信息數據對象與dsAin數據對象的一對一映射關系;3)將映射關系傳入基礎模板的數據接口定義,實例化智能生成裝置遙測總測試模板。
圖4 遙測總模板生成流程圖

3.3遙信模板智能生成技術
遙信測試根據具體遙信信號數據類型的不同,可分為單點類型、雙點類型,故其智能生成技術設計如下(圖5)。
遙信模板庫的建立:遙信測試模板包括兩個測試模板,遙信單點基礎測試模板、遙信雙點基礎測試模板,單點測試模板實現裝置GOOSE開入信號置“0”、“1”兩個狀態進行測試,雙點測試模板實現裝置GOOSE開入信號置“00”、“01”、“10”、“11”四個狀態進行測試,每次測試讀取保護裝置遙信狀態進行結果的判斷。
智能生成算法以及實現流程設計如下:1)智能分析測控裝置信息文件GOOSEIN數據定義和數據模型的dsDin數據集數據,根據分析結果建立兩者的一一映射關系;2)遍歷第一步的映射關系,根據GOOSEIN數據的數據類型(單點/雙點)選擇遙信測試模板;3)將映射關系傳入基礎模板的數據接口定義,實例化智能生成裝置遙信總測試模板。
圖5 遙信總模板生成流程圖

3.4 遙控模板智能生成技術
遙控測試智能生成框圖參見圖6。智能生成技術設計如下:遙控模板庫的建立:遙控測試只有一個子模板,定義了遙控測試的過程和方法。設置遙控命令分別“斷開”、“閉合”對應斷路器、隔離刀閘、接地刀閘的“遙分”、“遙合”命令,通過測試儀讀取裝置輸出的GOOSE變位報文,根據變位報文判斷測試結果是否正確。
智能生成算法以及實現流程設計如下:1)智能分析測控裝置信息文件GOOSEOUT數據定義和數據模型中的dsDout數據集數據,根據分析結果建立兩者的一一映射關系;2)遍歷第一步的映射關系,將映射關系傳入遙控基礎模板的數據接口定義,實例化智能生成裝置遙控總測試模板。
圖6 遙控總模板生成流程圖

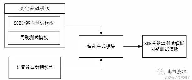
3.5 其他功能模板智能生成技術
測控裝置的其他功能包括SOE分辨率校驗、同期功能校驗等,這些功能模板的智能生成技術框圖參見圖7,智能生成技術的設計如下:功能模板庫的建立:模板庫包括SOE分辨率測試基礎模板和同期功能基礎模板兩個部分,模板開發了與功能相關的數據接口。
1)SOE分辨率測試基礎模板:實現下載GOOSE虛端子配置,控制測試儀發出4個相隔30ms的GOOSE虛端子輸出,通過檢查這些開入的SOE時間記錄相差值來測試SOE分辨率。
2)同期功能基礎模板:實現投入功能壓板、控制字,通過測試儀控制模塊控制測試儀完成同期的各項功能測試。
智能生成算法以及實現流程設計如下:1)智能分析測控裝置信息文件中的定值、壓板、裝置參數、動作信息等數據集數據;2)根據分析結果與模板的數據接口建立映射關系,生成SOE分辨率和同期測試模板。
圖7 其他功能總模板生成流程圖

3.6 測試儀配置及模板拼接技術
上述模板中都用到測試儀發送或接收相關報文,故在調用測控裝置信息文件生成總模板的同時,軟件系統會根據實際模板中測試儀的輸入輸出要求,自動完成測試儀配置文件的生成,且與對應模板一一關聯。
整個裝置模板的生成,需要將遙測總模板、遙信總模板、遙控總模板、SOE分辨率總模板以及同期功能總模版進行智能拼接。整個過程需要提取每個子模板中的公共參數,將相同的部分進行處理合并,差異部分如通訊前延時、通訊后延時,可統一按最大值整定,對于不能整合的差異則需要插入對應功能模板中進行部分合并處理。拼接完成后,將所有測試項目按樹形結構展開,依次測試,測試完成后自動生成整個裝置所有項目的標準化設計報告[15]。
4 測試實例分析
以500kV鶴鄉智能變電站220kV線路測控裝置現場單體調試為例,具體涉及了采樣值精度檢查、遙信開入校驗、遙控功能校驗、SOE分辨率校驗、同期功能校驗等。其中同期功能中又包括了檢同期壓差閉鎖定值、檢同期角差閉鎖定值、檢同期頻差閉鎖定值、檢無壓無壓閉鎖定值等。
調試準備階段,需要根據電壓等級和裝置類型選擇相關的國標、行標和企標,以此為依據完成調試方案的確定。根據方案要求,修改確認測控基礎模板庫、測控子模板庫中對測試結果腳本絕對誤差、相對誤差的判斷要求,一般除標準修訂或特殊應用場合,此處確認即可,不需要修改。
對于同期功能的整定值,按現場實際定值修改基礎模板。在測試模板自動生成階段,導入整站SCD文件或相關ICD、CID文件提取生成對應測控裝置信息文件,通過裝置模板智能生成模塊自動生成整裝置全項目功能測試總模板。
實際現場調試階段,只需搭好測試物理環境,保證測試主機與測試儀及測控裝置的鏈路通訊正確、暢通,然后點擊“開始測試”,便可一鍵完成整套測控裝置的現場調試,總計只需要2小時左右。調試時,根據現場實際情況自動填入裝置型號、軟件版本及校驗碼、軟件生成時間、制造廠家、裝置唯一性編碼、調試日期等信息。
5 結論
本文針對智能變電站數字測控裝置領域的測試問題,提出一套數字測控裝置的自動測試系統,同時跳出了自動測試領域人工編輯測試模板的常規思路,首次提出智能生成測試模板新技術,將高度重復的遙測、遙信、遙控等功能測試模板編輯任務交給測試系統自動生成,極大地極高了模板生成效率。
同時該智能化自動測試系統還克服了現場測控裝置測試中測試工作效率低、過分依賴人工、測試數據格式不統一等局限性,達到提高測試工作效率、降低人工干預要求以及規范數據格式的目的。自動測試系統必然會成為測控裝置測試領域未來的發展趨勢。

責任編輯:售電衡衡
-
權威發布 | 新能源汽車產業頂層設計落地:鼓勵“光儲充放”,有序推進氫燃料供給體系建設
2020-11-03新能源,汽車,產業,設計 -
中國自主研制的“人造太陽”重力支撐設備正式啟運
2020-09-14核聚變,ITER,核電 -
探索 | 既耗能又可供能的數據中心 打造融合型綜合能源系統
2020-06-16綜合能源服務,新能源消納,能源互聯網
-
新基建助推 數據中心建設將迎爆發期
2020-06-16數據中心,能源互聯網,電力新基建 -
泛在電力物聯網建設下看電網企業數據變現之路
2019-11-12泛在電力物聯網 -
泛在電力物聯網建設典型實踐案例
2019-10-15泛在電力物聯網案例
-
權威發布 | 新能源汽車產業頂層設計落地:鼓勵“光儲充放”,有序推進氫燃料供給體系建設
2020-11-03新能源,汽車,產業,設計 -
中國自主研制的“人造太陽”重力支撐設備正式啟運
2020-09-14核聚變,ITER,核電 -
能源革命和電改政策紅利將長期助力儲能行業發展
-
探索 | 既耗能又可供能的數據中心 打造融合型綜合能源系統
2020-06-16綜合能源服務,新能源消納,能源互聯網 -
5G新基建助力智能電網發展
2020-06-125G,智能電網,配電網 -
從智能電網到智能城市

